Lista completa de Questões sobre Instalações elétricas prediais para resolução totalmente grátis. Selecione os assuntos no filtro de questões e comece a resolver exercícios.
Engenharia de Telecomunicações - Instalações elétricas prediais - Fundação Carlos Chagas (FCC) - 2015
Uma pessoa trocou 10 lâmpadas incandescentes de 60 W por lâmpadas de led de 7 W que apresentam luminosidade similar. Considerando que
− o custo de cada lâmpada led foi de R$20,00;
− cada lâmpada fica acessa em média 5 horas por dia;
− o custo do kWh é de R$0,50.
O período aproximado requerido para amortizar o investimento feito na troca das lâmpadas é de
Engenharia de Telecomunicações - Instalações elétricas prediais - Instituto Americano de desenvolvimento (IADES) - 2014
Um estabelecimento comercial possui uma carga trifásica de 38 KW, a qual é alimentada por um circuito também trifásico (220 V/127 V). Considerando que o fator de potência da instalação elétrica é 0,8 e que a tensão entre fase-neutro do sistema é de 127 V, assinale a alternativa que mais se aproxima da corrente do referido circuito.
Engenharia de Telecomunicações - Instalações elétricas prediais - Centro de Seleção e de Promoção de Eventos UnB (CESPE) - 2014

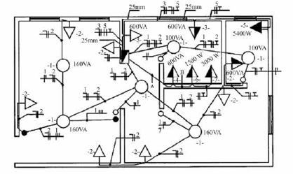
Considerando a figura acima, que ilustra uma instalação elétrica predial, julgue os itens que se seguem.
A instalação elétrica mostrada na figura apresenta um quadro parcial de luz e força aparente.Engenharia de Telecomunicações - Instalações elétricas prediais - Centro de Seleção e de Promoção de Eventos UnB (CESPE) - 2014

Considerando a figura acima, que ilustra uma instalação elétrica predial, julgue os itens que se seguem.
Se a tomada monofásica de 5400 W, representada na figura acima pelo número 5, possuir um disjuntor de proteção exclusivo para o circuito correspondente, e se a tensão de fase for igual a 110 V, o disjuntor deverá ser de 45 A.Engenharia de Telecomunicações - Instalações elétricas prediais - Centro de Seleção e de Promoção de Eventos UnB (CESPE) - 2014

Considerando a figura acima, que ilustra uma instalação elétrica predial, julgue os itens que se seguem.
Para realizar o cálculo do dimensionamento de condutores para as tomadas de uso específico, representadas na figura acima por 4, 5, 6, deve-se utilizar o valor correspondente a 95% da potência nominal.Engenharia de Telecomunicações - Instalações elétricas prediais - Fundação Carlos Chagas (FCC) - 2013
Símbolos normalizados para projetos de instalação telefônica predial são, respectivamente,





Engenharia de Telecomunicações - Instalações elétricas prediais - Fundação Carlos Chagas (FCC) - 2013
Sobre aterramento de projeto de instalação telefônica predial, considere:
I. Copperweld é um tipo de haste de aterramento. II. O aterramento do projeto de instalação telefônica deve ser o mesmo usado no projeto de instalação elétrica para garantir a equipotencialidade. III. Todas as caixas de distribuição, inclusive a de distribuição geral do prédio, devem estar aterradas. Está correto o que consta APENAS emI e II.
II e III.
I e III.
II.
I.
Engenharia de Telecomunicações - Instalações elétricas prediais - Fundação Carlos Chagas (FCC) - 2013
O padrão brasileiro de tomada, para ligação de aparelhos em geral está mostrado em





Engenharia de Telecomunicações - Instalações elétricas prediais - Fundação Carlos Chagas (FCC) - 2013


preto.
vermelho.
amarelo/verde.
marrom.
azul.
Engenharia de Telecomunicações - Instalações elétricas prediais - Fundação Carlos Chagas (FCC) - 2013

Após terminada a instalação dos canos, fiação, tomada e acabamentos, ainda é necessário purgar o sistema de refrigeração. Essa operação se refere a
abertura das válvulas de gás refrigerante antes de ligar o condicionador de ar pela primeira vez.
retirada do ar e umidade do sistema de refrigeração, por meio de uma bomba de vácuo.
calibração da pressão do gás refrigerante.
colocação de gás refrigerante no reservatório do aparelho, pois o mesmo vem, de fábrica, sem ele.
execução de um teste, com instrumento próprio para verificar se existe algum vazamento de gás refrigerante no conjunto instalado.
{TITLE}
{CONTENT}
{TITLE}
Aguarde, enviando solicitação...